GÜNSEL Engineering Solutions, sürdürülebilir mobilite projelerinin bir sonucu olarak; enerji kaynaklarının yönetilmesi, depolanabilmesi için geliştirdiği teknik kabiliyeti ve teknolojileriyle her türlü ihtiyaca cevap veriyor. Hücre’den modüle, modülden batarya grubuna kadar; pek çok farklı süreç, teknik tasarım ve teknolojinin öz kaynaklarla geliştirildiği alanda bugün, GÜNSEL markalı araçlar, yine GÜNSEL markasını taşıyan batarya gruplarıyla hareket ediyor. Modül tasarımından, soğutma sistemlerine, hücre ve modül bağlantılarından, koruma kasalarına kadar pek çok farklı tasarım yüksek kalite standartlarıyla tasarlanıyor, geliştiriliyor ve üretiliyor.
- Batarya tasarım ve geliştirme
 - Hücreden modüle tasarım
 - Kullanıma hazır batarya grubu üretimi
 - Etkili soğutma sistemleri geliştirme
 - Özel tasarım bağlantı metotları
 
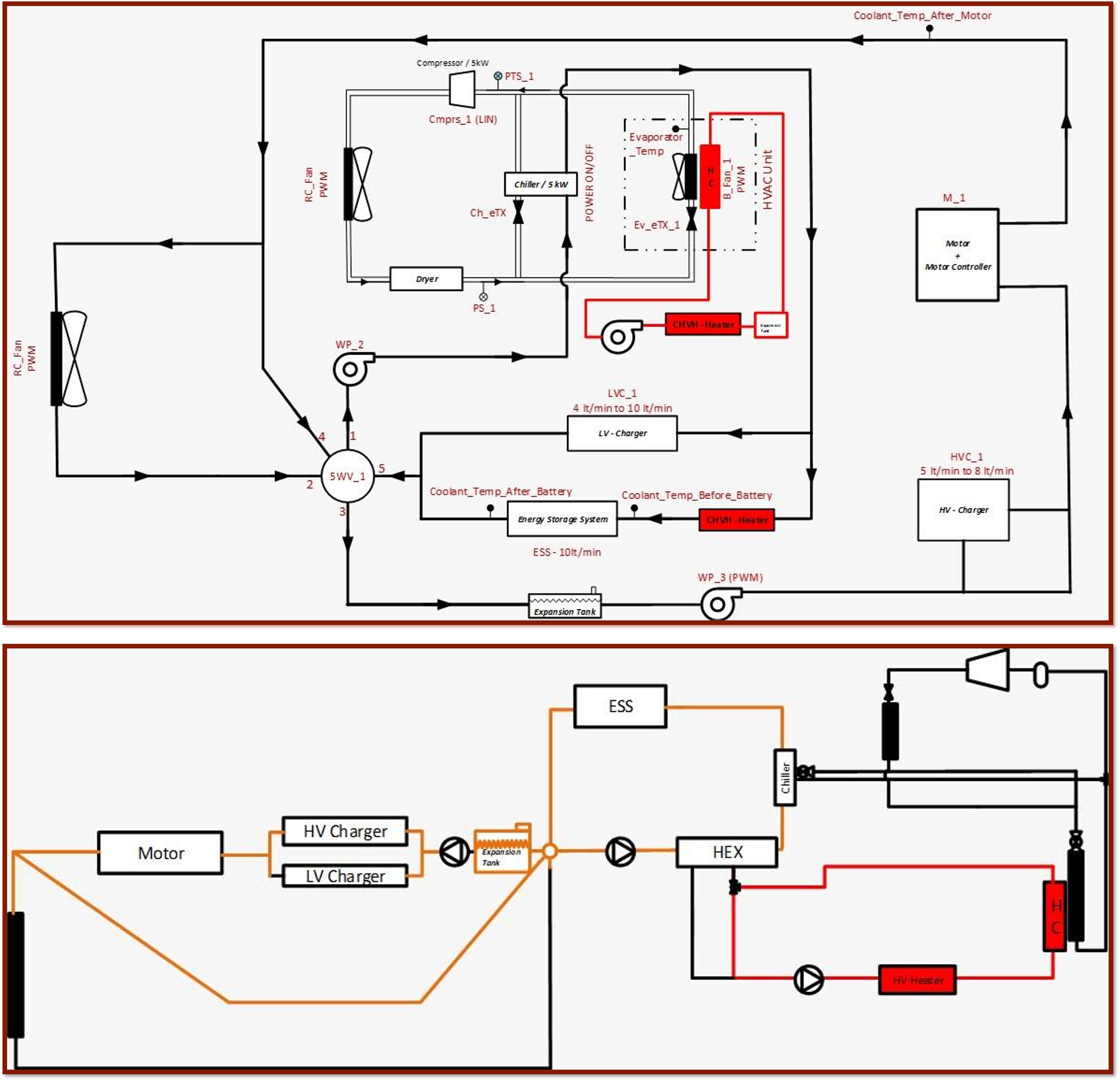
TERMAL YÖNETİM SİSTEMLERİ
Enerji depolama yöntemlerinde etkin rolü olan soğutma ve iklimlendirme teknolojileri alanında kendi çözümlerini geliştiren GÜNSEL Engineering Solutions, termal yönetim sistemleri ve kabin içi iklimlendirme alanlarında mimari, algoritm tasarımının yanı sıra sistem komponentlerinin de üretimini yapıyor.
- TMS Architecture Design
 - TMS Algorithm Design
 - TMS Control Algorithm
 - TMS SIL, HIL Test
 - TMS System and Components Test
 - Cabin Comfort System Algorithm Design
 - Cabin Comfort System Architecture Design
 - Cabin Comfort System Control Algorithm
 - Cabin Comfort System SIL, HIL Test
 - Cabin Comfort System , System and Components Test
 

